城市污水处理厂二级出水深度处理技术,供应,水专项,海河流域,海河南系子牙河流域(河北段)水污染控制与水质改善集成技术

技术简介/摘要
一、技术简介
根据污水处理厂二级出水的水质特征,采用“混凝沉淀+臭氧+生物砂滤池+活性炭滤池”工艺处理城市污水处理厂二级出水,首先利用混凝、沉淀去除水中的悬浮性污染物质;其次依靠臭氧的强氧化性氧化分解水中的难生物降解的污染物质,改变污染物的分子结构;最后通过生物砂滤池及活性炭滤池吸附的微生物降解及滤床过滤截留作用,实现对水中微量污染物质的去除。上述组合工艺在正常运行时,可对水中浊度、CODMn、UV254、色度、微量重金属(Hg、Cd、Pb、Ni)、内分泌干扰物(邻苯二甲酸酯类)、有机氯农药(γ-HCH)等有良好的去除效果,用于深度处理城市二级出水具有技术可行性。
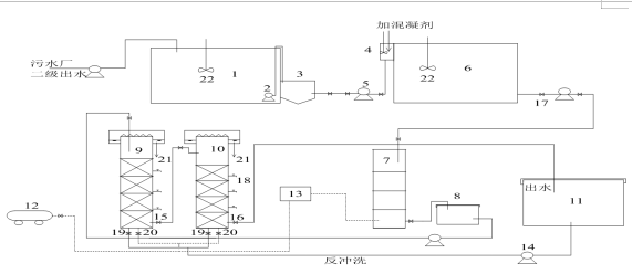
二、工艺流程
工艺流程为“污水厂二级出水-混凝沉淀池-臭氧接触池-生物砂滤池-活性炭吸附池”。工艺流程具体如下:
1、污水处理厂二级出水加药后进行混凝沉淀,进一步去除水中的悬浮物和非溶解性的污染物质;
2、沉淀池出水进入臭氧接触池,利用臭氧的强氧化性改变二级出水中的难生物降解的污染物质的特性,为后续的生物处理奠定基础;
3、臭氧接触池出水进入臭氧释放池,释放残留的臭氧以避免对后续生物处理单元中的微生物产生不利影响;
4
、臭氧接触池出水进入生物砂滤池,依靠滤料表面所附着生长的微生物的作用实现对水中污染物质的吸附和降解,通过滤床的过滤截留,使出水水质得到提高;最后通过活性炭滤池的吸附,提高出水的综合指标。

三、技术创新点及主要技术经济指标
1、技术创新点
“臭氧+生物砂滤+活性炭”组合工艺深度处理工艺出水水质风险评价研究。
2、主要指标
对深度处理工艺出水中的微量污染物质的健康风险显示,组合工艺出水中重金属Cd、Hg、Pb和邻苯二甲酸酯类DBP、DiOP的浓度的Q-Q图呈直线均服从正态分布,致癌性化学污染物Cd的终生致癌风险的范围分别是1.25×10-10/a~1.29×10-10/a,小于规定的人体最大可接受健康风险水平。多点进水改良A2/O工艺处理低C/N比城镇污水脱氮除磷研究。
四、技术来源及知识产权概况
优化组合集成技术,已申请鉴定技术成果 “污水厂二级出水深度处理技术及回用生态安全评价研究”(冀科成转鉴字[2014]第9-796号)1项。
推广应用案例
工艺流程图: